TESTING EQUIPMENT

In this section we shall discuss the auxilliary equipment needed to operate the rocket engine, the installation of this equipment, and its safe use in engine operation.

Feed System

The feed system for amateur rocket engine testing consists of a tank to store the liquid fuel, a regulated supply of high pressure nitrogen gas to force the fuel from the tank into the engine, a regulated supply of high pressure gaseous oxygen, and a control device for regulating the propellant flow rates. A typical pressurizing feed system is shown schematically in Figure 10.

Feed System Components

The components of a rocket engine feed system are precision instruments designed to handle gas and/or liquids at high pressure. While many of the components suitable for use in amateur rocket feed systems are readily available from welding or automohile parts suppliers, they are usually relatively expensive. The amateur builder should expect the assembly of the feed system to be an expensive project which, however, need be done only once. The use of quality products, made to do the job or very carefully modified and pre-tested, is mandatory for safe operation of amateur rocket engines.

High Pressure Gas Cylinders

Gases stored in cylinders at high pressure (usually about 1800 psi) are readily obtained from any bottled gas supplier or from many welding suppliers. Special fittings with nonstandard threads are used to prevent use of incorrect equipment with the cylinders. Although cylinders can be purchased, they are usually rented and then returned to the supplier for recharge at a nominal fee. High pressure gas cylinders should never he dropped or mishandled. Cylinders should be stored so they cannot fall over or inadvertently roll; the best way of securing is to chain or strap the cylinders to an appropriate stand or worktable. When cylinders are not in use the cap should be kept on to protect the cylinder valve. Several suppliers of high pressure gases publish instruction books on the care and use of high pressure cylinders (see Bibliography); the amateur is encouraged to read and follow these professional instructions.

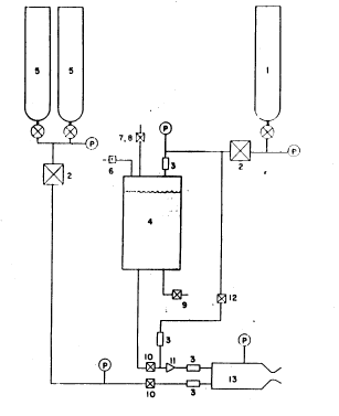
(figure 10)
Figure 10 Schematic diagram of gas pressure feed system. Propellants are a liquid fuel and gaseous oxygen. (1) high pressure gaseous nitrogen supply, (2) pressure regulator, (3) check valve, (4) fuel tank, (5) gaseous oxygen cylinders, (6) relief valve, (7) vent valve, (8) fill port, (9) drain valve, (10) remotely operated propellant control valve, (11) fuel filter, (12) purge valve, (13) rocket engine. P is pressure gauge.

Gaseous Nitrogen

Nitrogen is an inert gas compatible with all normally available materials. The amateur builder will have little dificulty with materials of construction for nitrogen but must be careful that all components are suitable for high pressure service. Cleanliness of components is important for proper and reliable operation,

Gaseous Oxygen

Oxygen will not itself burn but does vigorously support the rapid combustion of almost all other materials. The amateur must be concerned not only with suitablility of components for high pressure service but also must use only components that are made from oxygen compatible materials and that are cleaned for oxygen service. All items, including lines, fittings, valves, regulators, etc., MUST be absolutely free from oil, grease, and similar contaminants. Thorough cleaning of all items in solvent, followed by a complete rinse in acetone, is an absolute must. Orders for commercial items should he marked to indicate their intended use with high pressure gaseous oxygen. Many commercial suppliers of valves and regulators offer a special service for cleaning their products for oxygen service. The amateur should avail himself of these services whenever possible, even though they will add slightly to the initial cost of the component.

When cleaning components with solvent or acetone, the amateur builder should observe all rules of safety applying to these chemicals. They are toxic and easily ignited. Cleaning should be done outside and away from huildings, fires, or other possible ignition sources. These fluids should not be stored indoors but in vented lockers away from main buildings.

Fuel Tank

The fuel tank is a closed vessel which contains the liquid fuel at moderate pressure (300-500 psi). Tanks of various sizes and shapes, made from carbon- or stainless steel, are offered to the public from war surplus outlets. The amateur builder should be very careful if he decides to use such a tank. They should not be modified since in nearly all cases they are thin wall pressure vessels made for aircraft service, and additional outlets or welding to the tank wall could seriously weaken the tank. In all cases the tank should be hydrostatically tested to at least 1 1/2 times desired operating presure before use in the rocket engine feed system.

The amateur may build (or have built) a tank especially for his requirements. Seamless tubing or pipe (mild steel or stainless steel) with welded flat end plates makes an excellent tank. Outlet ports are easily tapped in the flat end plates, The tank wall thickness is given by Equation (22)

t_w = PD/2S
where P is the pressure in the tank (1 1/2 times the desired operating pressure), D is the outside diameter of the tank, t_w is the wall thickness, and S is the allowable stress. The size of the tank is determined by the size of the rocket engine and the desired operating time. The engine discussed in Example Design Calculation had a fuel flow rate of 0.022 lb/sec. A tank with a 4-inch inside diameter and 12 inches long would hold enough gasoline to run this engine for 175 seconds. If the tank outside diameter is 4.5 inches, the allowable stress in the steel is 20,000 psi, and the operating pressure is 500 psi so that the design pressure is 750 psi, a tank minimum wall thickness of 0.085 inch is calculated. A wall thickness of 0.250 inch is chosen to allow for welding factors, stress concentrations, and the size of available seamless tubing. The tank inside diameter is 4.0 inches. The flat end plates for this tank should be at least twice the thickness of the tank wall (i.e. for this case, at least 1/2 inch thick). Drilling and tapping should be done prior to welding, to prevent oil and metal chips from falling into the tank. Welding should be done by an expert with several passes for each end plate (see Figure 11). End plate ports should then be re-tapped. The tank should be thoroughly cleaned and hydrostatically tested prior to use in the rocket engine feed system.

The fuel tank should contain enough ports, or the tank plumbing should be so arranged, that a safety relief valve (either spring loaded or a burst disc), gas inlet port, load and vent port, and fuel outlet and drain are available. Many of these functions can be incorporated as part of the gas inlet and fuel outlet plumbing so that only two ports, one on each end of the tank are required.

(figure 11)
Figure 11 Fuel tank end detail. Several weld passes should be used to attach the end plates to the seamless tubing.

Tanks made from seamless tubing should not be greater than six inches in diameter; wall stress is a function of diameter, and at high stress, specialized design information, not usually available to the amateur builder, is required. Also, the force on the tank end plates increases rapidly with tank diameter.

Gaseous Nitrogen Regulator

The purpose of a regulator is to maintain a constant pressure on the downstream side of the regulator as the pressure in the gas cylinder on the upstream side decreases. A good quality regulator will maintain the downstream pressure quite accurately over a range of gas flow rates as long as the upstream cylinder pressure does not decrease so as to become too close to the downstream pressure. Thus, all the gas in the cylinder is not usable since some excess pressure (hence, gas) is required to drive the gas through, and maintain control of, the regulator. The flow rate of nitrogen gas required for the fuel from the tank is relatively small and could be handled by a regular gaseous oxygen welding regulator equipped with nitrogen cylinder fittings. However, most welding regulators do not permit adjustment to the high downstream pressure required for rocket engine operation. A number of commercial firms (see List of Suppliers) market regulators for non-welding purposes that are admirably suited for fuel tank pressurization. Especially attractive is the Grove Mity-Mite regulator with internal regulation. Inexpensive, special fittings are required to attach these regulators to the gas cylinder. These fittings are available from several sources (see List of Suppliers).

Gaseous Oxygen Regulator
The discussion of regulators for gaseous nitrogen service applies to gaseous oxygen also, except that the regulator should be especially cleaned for oxygen service and, if possible, metal-to-metal seats should be used within the regulator. Regulator manufacturers should be consulted for reccomendations on seat materials for use with gaseous oxygen in their regulators. Special fittings for attaching the regulator to the oxygen cylinder are available from the sources supplying nitrogen cylinder fittings. These sources can also supply cylinder manifold kits so that two or more oxygen cylinders can be used simultaneously to achieve long engine run durations.
Propellant Control Valves

The propellant control valves allow the operator to start and then manually remote-control the flow of each propellant in to the rocket engine. These valves should be stainless steel needle valves with Teflon packing or seals. Many manufacturers make this kind of valve (see List of Suppliers). The valve for gaseous oxygen shoud be larger than the valve for the fuel line. Engines of the size discussed in Example Design Calculation should use a 1/4-inch ftel valve (that is, 1/4 National Pipe Thread line size) and a 1/2-inch oxygen valve. The tubing actnally entering, and leaving, the valves need not be this large, but the valves themselves should be as indicated to afford a range of flow control with minimum pressure drop across the valve. Since these valves control the flow of propellants, they should be mounted near the tanks and engine on the test stand, and operated remotely by means of valve stem extensions (see discussion on Test Stand).

Other Valves

Other valves required in the feed system include the fuel tank vent and fill valve, the drain valve, and the nitrogen purge valve. Inexpensive, high quality ball valves are highly reccomended for these functions since they offer positive shut-off, easy operation with handle indication of on or off, and full line opening. Brass or stainless steel valve bodies with Teflon seats are acceptable, and the valves may be line or panel mounted (see List of Suppliers).

Check Valves

Check valves permit fluid flow in one direction only. They are widely used in the aircraft and hydraulic industry and are manufactured by many companies. l/4-inch line size is recommended for all functions shown in Figure 10 with the exception Of the gaseous oxygen line check valve which should feature metal-to-metal seats and be at least 3/8inch line size. Check valves should be thoroughly cleaned prior to use and tested to insure that tlle check is working properly.

Relief Valves

The fuel tank requires a relief device of some type to prevent tank failure in the event of over-pressurization. While this is high unlikely, it could happen if the gaseous nitrogen regulator failed to function or shut-off properly. An adjustable spring-loaded relief valve is reccomended because it may be set to different pressures as feed system uses change, and because, if used, does not have to be replaced. An alternate device is the burst disc which ruptures at a preset pressure and relieves the overpressure in the tank. Burst discs require replacement after actuation and are not pressure adjustable. A different disc must be used for each pressure range desired.

Fuel Filter

Fuel injection holes on small liquid-fuel rocket engines are easily plugged with contaminants from tbe fuel tank and control system. A fuel filter which can filter out particles down to ten microns in size is highly reccommended and will save tbe amateur builder much grief when actual testing is started. Several concerns make small filters suitable for rocket engine feed systems (see List of Suppliers).

Pressure Gauges

Fuel, oxygen, water, and combustion chamber pressure are essential measurements for rocket engine operation. Buordon-tube pressure gauges offer accuracy, ruggedness, low cost, and availability for this requirement. Numerous manufacturers make these gauges in a bewildering variety of styles, sizes, and prices. Bronze Bourdon tubes are recommended since they are fully compatible (when cleaned) with gaseous oxygen or hydrocarbon fuel and are so widely used that significant cost savings are possible.

Small (2 1/2 or 3-inch diameter) high pressure gauges similar to those used on oxygen welding regulators should be used by the amateur builder for measuring pressure in the high pressure gas cylinders or manifolds. These gauges can be obtained from a welding supply shop.

Gauges for fuel, oxygen, water, and combustion chamber pressure should be at least 3 1/2 inch diameter for easv reading, from a distance. These 3 1/2 Acaloy gauges of Helicoid (see List of Suppliers) are recommended because of their reliability and low cost. These gauges are easily panel mounted and make a neat test stand installation.

Plumbing

Plumbing refers to tbe flow tubes and fittings used to collnect the components discussed previously. 1/4-inch diameter stainless steel tubing for the fuel and nitrogen systems and 3/8 inch diameter stainless tubing for the oxygen line are recommended. Flare fittings with metal to metal seats are also recommended for joining the tubing to other components. 1/4 and 3/8 inch diameter copper tubing can also be used for the fuel, oxygen, and nitrogen supply system but is not as desirable as stainless steel and is more easily flared. The amateur builder should use only good flaring tools and should form or bend tubing only with a tube bender. Where the fittings screw into fuel tank, valve, or other components having pipe threads, the use of Teflon tape on the threads is recommended. No other pipe thread compound should be used, especially on gaseous oxygen components.